Онлайн книга «Сверхмалые субмарины и человеко-торпеды. Часть 4»
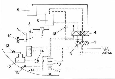
![]() Кормовая часть миниатюрной подводной лодки шипа Seehund. Перед концом войны велись проектные работы над следующими типами подводных лодок: Тип XXVII F (водоимещение 9,25 т) Тип XXVII G (водоизмещение 13,8 т) Тип XXXII (водоизмещение около 20 т) Тип XXXIV (водоизмещение около 98 г) Тин Schwertwal I (водоизмещение 17,5 т) Тип Schwertwal II (водоизмещение 18 т) Тип Delphin I (водоизмещение 2,66 т) Тип Delphin II (водоизмещение около 8 т) Тип Manta (водоизмещение около 50 г) Тип Tarpon (водоизмещение около 4–5 т) Подводная амфибия типа Seeteufel. Главной целью проектных работ было создать миниатюрную лолку, обладающую высокой скоростью в погруженном положении и достаточным запасом хода в над- и подводном положении. Для этого требовался мощный двигатель, независимый от подачи забортного воздуха. Шнорхель не обеспечивал необходимой подачи воздуха, поскольку маленькую подводную лодку заливало волной даже в надводном положении. С другой стороны, небольшие размеры лодки не позволяли разместить в ней мощных ДВС и электродвигателей. В случае с электродвигателями ситуация осложнялась тем, что для их работы требовались тяжелые аккумуляторы. В этой ситуации большие надежды возлагались на двигатель профессора Вальтера. Выше мы уже описали конструкцию двигателя, работающего на перекиси водорода. Рабочее вещество переводится в парообразное состояние с помощью катализатора. Продукты распада — вода и молекулярный кислород — использовались для вращения турбины. Свободный кислород используется для сжигания топлива. В результате получается газовая смесь температурой порядка 2000 °C. Эго слишком большая температура. поскольку для газовой турбины требуется газ температурой порядка 700 °C. Газ приходится охлаждать. Принцип действия горячего контура двигателя Вальтера заключается в следующем. Насос (1) подает перекись водорода в реактор (5) через клапан (4). Перекись водорода в реакторе разлагается н возникшая смесь подается в камеру сгорания (6). где сжигается топливо, подающееся насосом (2). При старте двигателя топливо подается через пусковую форсунку, куда топливо подается через клапан (18). Охлаждающая вода подается насосом (3). Газовая смесь, полученная в камере сгорания, состоит из углекислого газа и водяного пара. Давление смеси 30 бар. температура 550 °C. Газ подается на турбину (8). которая через редуктор вращает винт (10). Отработанный газ охлаждается в конденсаторе (II). Сконденсировавшаяся вода поступает в бак (12). Углекислый газ собирается в верхней части бака. Когда давление в баке достигает большой величины, углекислый газ выпускается за борт. Если лодка идет на достаточной глубине, углекислый газ успевает раствориться в воде, поэтому на поверхности никаких пузырей не появляется. По мере расхода перекиси водорода и топлива для компенсации потраченной массы насосом (17) закачивается забортная вода в радиатор (16). Лишняя вода отводится за борт, поток воды регулируется автоматическим клапаном (4). Конденсат (12) подается насосом (14) в радиатор (16). Часть охлажденного конденсата используется в конденсаторе (11). часть возвращается в контур насосом (3) через клапан (4), часть отводится за борт через клапан (15). Важную роль в системе играют автоматические клапаны (4) которые дозируют расход рабочих веществ (девять частей конденсата, одна часть топлива и девять частей перекиси водорода). Чаше всего приводятся данные из расчетов самого Вальтера: Перекись водорода в смеси с водой (ауксилин, аурол, инголии). Смесь гидрата гидразина с алкоголем (80 % N2H2-H20 + 20 % С2Н50И + 0,6 г/л K3CuCn4) — гельман, топливо для торпед. Декалин (С I ОН 18) — топливо для подводных лодок. Миниатюрная подводная лодка типа XXVII Г имела водоизмещение 9,25 т при размерах 11,28х 1,05 м. На лодке стояла горячая турбина Вальтера мощностью 300 л.с., вращавшая два четырехлопастных винта диаметром 0.452 и 0,470 м. Один винт стоял на внутреннем вале, другой на внешнем трубчатом. Достоинством такой схемы, широко применявшейся на торпедах, было то, что она обеспечивала высокую устойчивость корабля на курсе, чего невозможно добиться в схеме с одним винтом. ![]() Схема горячего контура двигателя Вальтера. ![]() Немецкая подводная лодка пиша XXVII К. ![]() Немецкая сверхмалая подводная лодка типа XXVII F. ![]() Проект трехместной немецкой подводной лодки типа XXXIV. Лодка XXVII F показала на испытаниях скорость в надводном положении 20,4 уз, а в подводном положении — 22,6 уз. Экипаж состоял из одного человека, а вооружение — одна торпеда. Торпеда находилась в желобе вдоль днища лодки. Это снижало лобовое сопротивление торпеды, по сравнению с внешней подвеской торпеды, как на лодках типа «Hecht» или «Molch». Миниатюрная подводная лодка типа XXVII К имела водоизмещение 17,3 г при размерах 13,9x1,7 м. На лодке стоял дизель MWM-GS-145 BeiBoot Diesell мощностью 55 л.с. при 1700 об./мин. Крутящий момент подавался через редуктор на винт, скорость вращения винта 566 об./мин. В подводном положении двигатель работал на кислороде, подающемся из баллона с жидким кислородом. Объем баллона 1,25 куб. м, давление в баллоне 400 бар. Баллон находился под днищем лодки. В надводном положении лодка развивала скорость 11 уз, запас хода на этой скорости 227 миль. Под водой максимальная скорость составляла 11,5 узлов, запас хода на этой скорости 69 миль. При скорости 9,2 уз запас хода возрастал до 109 миль, а при ходе со скоростью 7,25 уз запас хода был 150 миль. Дополнительно лодка оснащалась электродвигателем мощностью 6 кВт и четырьмя аккумуляторными батареями. Подводная скорость на электродвигателе 5,2 уз, запас хода 34 мили. Экипаж два человека, вооружение две торпеды G7e. Осенью 1944 г. подготовили проект двухместной миниатюрной подводной лодки типа XXXII водоизмещением 20 т. Эта лодка имела только электрический двигатель. Лодки этой серии в производство не пошли. Зимой 1944/45 гг. начались работы над лодками типа XXXIV, Это были трехместные лодки, которые трудно назвать миниатюрными. поскольку их водоизмещение достигало 98/106 т при размерах 23,8x2,5x2,6 м. Это была подводная лодка береговой обороны, предназначенная для действия на Северном море. Балтике и в проливе Ла-Манш. Лодка могла находиться в море неделю, она обладала запасом хода 1200 миль при скорости 11 узлов. Лодка оснащалась шнорхелем. Двигатель MB 501с развивал мощность 1500 л.с. Для его работы в подводном положении использовался воздух из баллона объемом 5,6 куб.м. Под водой лодка могла развить скорость 22 узла, но запас хода при этом составлял всего 90 миль. |
![Иллюстрация к книге — Сверхмалые субмарины и человеко-торпеды. Часть 4 [pic_53.jpg] Иллюстрация к книге — Сверхмалые субмарины и человеко-торпеды. Часть 4 [pic_53.jpg]](img/book_covers/073/73812/pic_53.jpg)
![Иллюстрация к книге — Сверхмалые субмарины и человеко-торпеды. Часть 4 [pic_54.jpg] Иллюстрация к книге — Сверхмалые субмарины и человеко-торпеды. Часть 4 [pic_54.jpg]](img/book_covers/073/73812/pic_54.jpg)
![Иллюстрация к книге — Сверхмалые субмарины и человеко-торпеды. Часть 4 [pic_55.jpg] Иллюстрация к книге — Сверхмалые субмарины и человеко-торпеды. Часть 4 [pic_55.jpg]](img/book_covers/073/73812/pic_55.jpg)
![Иллюстрация к книге — Сверхмалые субмарины и человеко-торпеды. Часть 4 [pic_56.jpg] Иллюстрация к книге — Сверхмалые субмарины и человеко-торпеды. Часть 4 [pic_56.jpg]](img/book_covers/073/73812/pic_56.jpg)
![Иллюстрация к книге — Сверхмалые субмарины и человеко-торпеды. Часть 4 [pic_57.jpg] Иллюстрация к книге — Сверхмалые субмарины и человеко-торпеды. Часть 4 [pic_57.jpg]](img/book_covers/073/73812/pic_57.jpg)